大東海無錫泵業有限公司
銷售總部:江蘇無錫新吳區長江路21-1號創源大廈309
生產基地:無錫市東港鎮
銷售熱線:0510-82108358
銷售熱線:0510-82116911
聯系電話:13395114288
QQ: 2634113519


大東海無錫泵業有限公司
銷售總部:江蘇無錫新吳區長江路21-1號創源大廈309
生產基地:無錫市東港鎮
銷售熱線:0510-82108358
銷售熱線:0510-82116911
聯系電話:13395114288
QQ: 2634113519





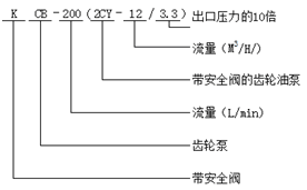
| 型號 | 吸入及排出管口徑(寸) | 排出流量 (L/min) | 排出 壓力 (MPa) | 吸入 高度(m) | 容積 效率 (%) | 配三相異步電動機 | ||
| 功率 (KW) | 型號 | 轉速(同步)(r/min) | ||||||
|
KCB-18.3 (2CY-1.1/14.5-2) | 3/4〞 | 18.3 |
1.4 5 | 5 | ≥85 | 1.5 | Y90L1-4 | 1500 |
|
KCB-33.3 (2CY-2/14.5-2) | 3/4〞 | 33.3 | 1.45 | 5 | ≥85 | 2.2 | Y100L2-4 | 1500 |
|
KCB-55 (2CY-5/3.5-2) | 1〞 | 55 | 0.33 | 5 | ≥85 | 1.5 | Y90L1-4 | 1500 |
|
KCB-83.8 (2CY-5/3.3-2) | 1.5〞 | 83.3 | 0.33 | 5 | ≥85 | 2.2 | Y100L2-4 | 1500 |
|
KCB-200 (2CY-12/10-2) | 2〞 | 200 | 0.33 | 5 | ≥85 | 5.5 | Y132S-4 | 1500 |
|
KCB-300 (2CY-18/6-2) | 3〞 | 300 | 0.33 | 5 | ≥85 | 5.5 | Y132M2-6 | 960/1000 |
|
KCB-483.3 (2CY-29/3.6-2) | 3〞 | 483.3 | 0.33 | 5 | ≥85 | 7.5 | Y132M-4 | 400/1500 |
|
KCB-633 (2CY-29/3.6-2) | 4〞 | 633 | 0.28 | 5 | ≥85 | 11 | Y160L-4 | 960/1000 |
|
KCB-960 (2CY-60/3-2) | 4〞 | 960 | 0.3 | 5 | ≥85 | 18.5 | Y180L-4 | 1500 |
| 2CY-100/3-2) | 6〞 | 1666.6 | 0.3 | 5 | ≥85 | 30 | Y250M-8 | 750 |
| 2CY-120/3-2) | 6〞 | 2000 | 0.3 | 5 | ≥85 | 30 | Y250M-8 | 750 |
| 2CY-150/7-2) | 6〞 | 2500 | 0.7 | 5 | ≥85 | 55 | Y315S-8 | 750 |